打印當前頁產品描述
- 簡介
- 技術參數
- 產品尺寸
適用范圍 :
ZMP-I15系列限壓型電涌保護器(屬于一級防雷器,10/350μs波形)依據IEC和GB標準設計。應用于雷擊風險較高地區(qū)的設備系統(tǒng)的電源第一級電涌保護。可防范直擊雷在內的各種電涌電流,通過不同數量的組合可適用于單相、三相供電線路,模塊化設計,標準35mm導軌式安裝方式,安裝于建筑物總配電柜(箱)、室外配電柜(箱),具備很高的雷電流泄放能力,無續(xù)流,單模塊最大沖擊電流(10/35μs)分別可達Iimp=15kA,Iimp=25kA, Iimp=35kA, Iimp=50kA最大放電電流(8/20μs)可分別達到Imax=100kA, Imax=150kA, Imax=160kA, Imax=200kA
正常工作條件:
環(huán)境溫度:-40°C~+80°C
海拔不超過2000m
相對濕度不大于90%(25°C)
安裝方式與TH35mm寬導軌配用
適用的接地系統(tǒng)“IT, TT, TS, TN-N-S”
與垂直面的傾斜度不超過50°
無沖擊振動或無搖動的地方
無爆炸危險的介質中,且介質中無中產腐蝕金屬和破壞絕緣的氣體與塵埃。
型號及其含義

主要技術參數

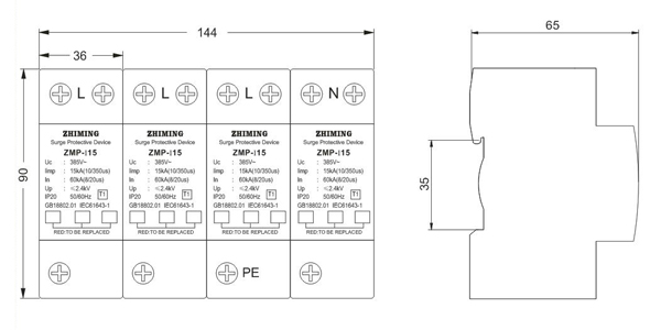
外型及安裝尺寸


中文
ENGLISH
郵箱:
網址:
全國統(tǒng)一服務熱線








